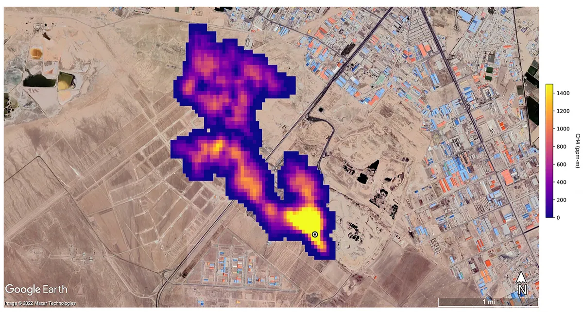
Otkrivene lokacije najgorih svjetskih mega-curenja metana

Analizom satelitskih podataka otkrivena su najgora svjetska mega-curenja snažnog stakleničkog plina metana u prošloj godini.